| 功率晶体管(GTR) | |
| |
功率晶体管是一种高反压双极性大功率晶体模块。具有自关断能力,开关时间短,饱和压降低 |
| 和安全工作区宽等优点。已生产出功率晶体管集成组合器件,一种是单片达林顿(Darlington)晶体管,如右图 | |
| 所示,一种是由几个达林顿晶体管构成的功率晶体管模块,功率晶体管组合器件使其基极驱动电流大大减小, | |
| 它已在直流脉宽调速和交流矢量控制的PWM调速中得到广泛应用。 | |
![]() | |
![]() |
|
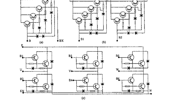
图a)、b)、c)分别示出一单元、二单元、六单元在一个硅片上的等效电路 |
| 富士公司的GTR模块有三种类型: |
|
|
M系列:具有高放大倍数 |
|
|
Z系列:有短的开关时间和耐大的短路电流 |
|
|
ZP和ZN系列:有短的引线和简单的缓冲电路,该模块还可配成套生产的基极驱动电路模块。 |
非常好我支持^.^
(9) 39.1%
不好我反对
(14) 60.9%
相关阅读:
( 发表人:admin )



